PSR-SPP- 24DC/ESD/4X1/30-2981813 Safety Relay
Thông tin kỹ thuật:
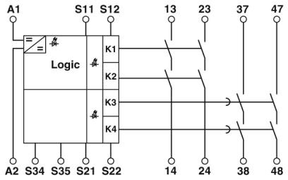
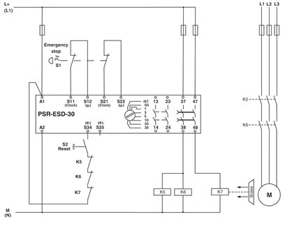
Circuit diagram
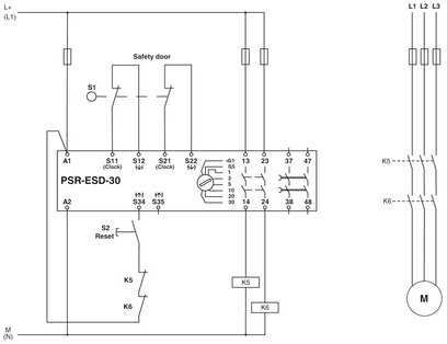
Circuit diagram Two-channel emergency stop monitoring
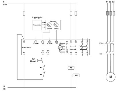
Circuit diagram Light grid monitoring

Circuit diagram Two-channel safety door monitoring
*** Đọc thêm về công nghệ Force-Guided Relay theo link


